久久久久激情I久草网免费I天天天综合网Iav东方在线I国产精品二区在线观看Iwww久久99I91精品色I夜又临在线观看

固定電話:

0517-86881563

手機熱線:

153-1230-7860

當前位置:首頁 >> 行業新聞
了解渦街流量計的基本組成結構研究其獨特屬性
“渦街流量計技術和組織”部的一個項目的*步是制作可回收的儀表。這項創新技術已獲得三項**,這是另一個雄心勃勃的設計可渦街流量計的項目的基礎。
 
    用天然原料制作的想法是在為宇航員開發新的設備提出的。
 
    “*初,我們尋求創建一種包裝,以允許將其與儀表一起存儲,加熱和運用。太空中的其他包裝不便:很難處理。”項目經理,“渦街流量計技術與組織”部門負責人,化學科學博士,教授Nadezhda Makarova說。
 
    對于在海上石油平臺或北極工作的人或背包旅行的人來說,可回收的儀表膜可能至關重要。
 
    在現實世界中,有許多制作此類膠片的示例,這些樣品受**保護,但只能有條件地運用。這樣的膜并非僅由天然原料制成。使用化合物和人工添加劑進行生產。顯然,它不會對人體產生不良影響,但不會被人體完全吸收。
 
    由Samara Polytech研究人員獲得的產品完全由天然成分制成。沒有使用防腐劑或染料。附帶地,由蔬菜原料制成的膜具有較少的卡路里,因此可以說是一種飲食產品。
 
 
    在可回收薄膜的生產中不進行涉及深層化學變化的化學過程。開發人員采用部門執行的常規流程(混合,濃縮,形成原料層)。首先,研究人員采用,然后用增塑劑制成團塊,并在不超過60°C的溫度下干燥成品層。
 
    渦街流量計是根據類似技術生產的,*的區別是將粘性物料倒入特殊的模具中,然后干燥。
 
    在制作儀表膜時,研究人員嘗試了使用來自不同水果,漿果和蔬菜的原料,例如黑醋栗,蘋果和胡蘿卜,黑苦莓,李子和草莓,南瓜,綠豆和藍莓。但是,蘋果非常美味,因為它美味可口,并具有粘塑性。蘋果玻璃非常堅固,可以將沸水倒入其中。
 
    首先,類似于運用包裝的美味餐具將有助于解決廢物處理問題。使用后,可以將其丟棄或運用,如果浸入水中,它將在12小時內完全溶解。
 
    展望未來,研究人員計劃制造整套儀表工具。他們從眼鏡開始,因為它們是*普遍的廢物類型。平均而言,一杯玻璃的成本為30至40盧布,目前,研究人員正在努力降低制造過程的成本。該項目的作者已經申請了技術的**。
 1 制作試驗臺的必要性
    目前,國產 5t 渦街流量計普遍采用液力傳動行星式變速器。這種變速器采用雙渦輪液力變矩器,變矩器一、二級渦輪輸出的轉矩通過 2 個齒輪與超越離合器的 2 個齒輪配合,將轉矩匯集輸入到變速器,實現高速輕載與低速重載的自動切換。
 
    超越離合器主要由外環齒輪 1、內環凸輪 2、滾柱 3、柱銷 4、彈簧 5和中間輸入齒輪 6 等組成,如圖 1 所示。外環齒輪 1、滾柱 3 和內環凸輪2 之間形成自鎖機構,工作時多個滾柱同時實現自鎖并傳遞轉矩。理論上所有滾柱 3 同時參與工作時,才能承受并傳遞大的轉矩,但是由于外環齒輪 1、內環凸輪 2 及滾柱 3 的加工誤差,造成實際工作時部分滾柱不能參與工作,參與工作的滾柱 3 承受的壓力大大增加。滾柱 3 承受的壓力增大,將造成外環齒輪 1 與內環凸輪 2 的滾道面壓潰、彈簧 5 斷裂、柱銷 4 卡滯,導致超越離合器失效。
 
    渦街流量計生產廠、變速器及超越離合器生產廠,不斷對超越離合器進行改進,以期提高其可靠性,降低用戶使用成本。為了能對超越離合器改進效果進行快速驗證,我們開發出一種渦街流量計變速器超越離合器可靠性試驗臺。
 
    2 試驗臺總體方案
    變速器超越離合器可靠性試驗臺主要由試驗臺體 1(試驗平臺、驅動電機支座、前支座、后支座)、驅動裝置 2(驅動電機、聯軸器)、被試變速器 3、加載裝置 4(液壓制動系統)、供油系統 5、電氣控制系統 6、
 
 

 
    操作系統 7 等組成,如圖 2 所示。試驗臺的參數采集和處理以一臺計算機和一臺控制器為核心,通過相應的軟件實現對整個試驗臺的測試控制和數據處理。
 
    3 試驗裝置及分析
    3.1 驅動裝置
    驅動裝置可選用發動機、直流電機或交流電機。發動機難以滿足試驗對轉速的穩定要求,且存在體積大、噪聲大、需加裝排氣系統等問題。
 
    直流電機轉速易于控制,受負載變化影響小,但響應速度相對較慢。交流電機通過調頻器可以實現高精度的穩定控制,響應速度快,因此,本試驗臺驅動裝置采用交流電機。
 
    3.2 加載裝置
    加載裝置可選用直流測功機、電渦流測功機或液壓制動系統。直流測功機響應速度快,但體積大,慣性大。電渦流測功機結構簡單、慣性小,易于控制,但動態響應慢。液壓制動系統技術成熟,結構簡單,響應速度快,且體積小、成本低。本試驗臺采用液壓制動系統,液壓制動系統原理如圖 3所示,主要由制動鉗、加力泵、繼動閥、電磁閥和儲氣罐等組成。以儲氣罐(氣壓 0 ~ 1MPa)為動力源,通過控制系統控制電磁閥、繼動閥對加力泵通氣或斷氣,實現制動鉗的制動與制動解除(制動壓力 0 ~ 14MPa)。通過小流量電磁閥控制大流量空氣源,實現制動鉗快速動作,縮短響應時間。
 
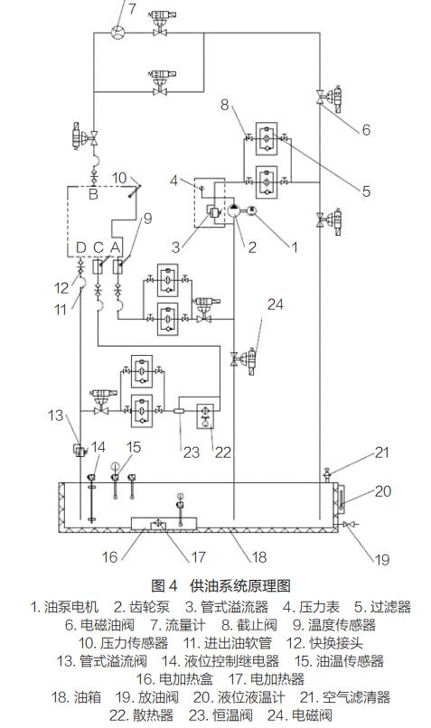
    3.3 供油系統
    試驗臺供油系統用于提供變速器試驗所需的油壓和流量,保證油溫處于變速器的正常工作范圍內。供油系統原理如圖 4 所示。通過計算機控制系統控制,可實現變速器試驗全過程油液循環過濾、保溫、濾清器堵塞報警等功能。
 
    3.4 電氣控制與操作系統
    電氣控制系統主要由電氣柜、變頻調速控制器、工業控制計算機等組成 , 包括變頻調速閉環速度控制、PLC 控制和工控機控制。操作系統包括工業控制計算機、I/O 單元、檢測儀表、傳感器、信號調理及轉化單元、油溫控制儀表、報警及連鎖保護裝置等,能對被試變速器的輸入轉速、輸入扭矩、變速器油壓、變速器油溫、電機溫度等參數進行實時監控、采集、存儲和打印。
 
    4 試驗方法
    將裝有超越離合器的變速器安裝到試驗臺上,變速器輸入端與前支座連接,輸出端與液壓制動系統連接。變速器置于空擋,啟動驅動電機,變速器擋位由空擋掛入一擋。根據實測渦街流量計傳動系統的載荷譜提取超越離合器的載荷,見表1。通過設定驅動電機的轉速、制動系統的制動壓力、制動時間、解除制動時間等參數,模擬超越離合器在渦街流量計作業循環中所受到的載荷,對超越離合器的可靠性進行快速驗證。
 
    5 使用效果
    在試驗臺上模擬渦街流量計常見工況的傳動系載荷譜,臺架試驗 1h 等效于整機試驗 1.8h。利用試驗臺進行了 4 次累計600h 的試驗,超越離合器失效模式如圖 5 所示。超越離合器失效主要表現為柱銷卡死在內環凸輪銷孔中,彈簧卷曲、斷裂,以及內環凸輪滾道壓痕明顯,與市場反饋的失效模式基本一致。該試驗臺對市場故障具有很好的再現性,極大縮短了故障驗證時間,減少了整機試驗時的排放和噪聲污染,具有良好的經濟效益和社會效益。■


上一條:氣體質量流量計的發展前景以及實際應用
下一條:電磁流量計電極的清洗方法


客戶服務熱線
15312307860

聯系我們